
一、RCO有機廢氣處理設備簡介
有機廢氣,從生產車間通過換風收集,采用RCO有機廢氣處理設備處理,目前有機廢氣直接排入大氣,會帶來嚴重的大氣污染,危害人體健康,影響植物的正常生長,而且環境污染也嚴重制約了經濟發展……
13480417037
一、RCO有機廢氣處理設備簡介
有機廢氣,從生產車間通過換風收集,采用RCO有機廢氣處理設備處理,目前有機廢氣直接排入大氣,會帶來嚴重的大氣污染,危害人體健康,影響植物的正常生長,而且環境污染也嚴重制約了經濟發展和人民生活水平的提高。
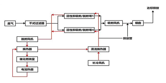
二、RCO有機廢氣處理設備技術原理
噴漆廢氣屬于大風量、低濃度有機廢氣類型,根據行業要求及減少用戶廢氣治理設備投資成本、運行維護費用,本工程選用活性炭吸附塔+RCO有機廢氣處理設備凈化處理,預處理采用干式過濾除塵。
RCO有機廢氣處理設備是根據吸附(效率高)和催化燃燒(節能)兩個基本原理設計的。即吸附濃縮—催化燃燒法。該設備采用雙氣路或多氣路連續工作,設兩個或N個吸附床可交替使用,一個催化燃燒室,先將有機廢氣用活性炭吸附,當快達到飽和時停止吸附操作,然后用熱氣流將有機物從活性炭上吸附下來使活性炭再生;脫附下來的有機物已被濃縮(濃度較原來提高幾十倍)并送入催化燃燒室催化轉化成CO2和H2O排出,當有機廢氣濃度達到2000ppm以上時,有機廢氣在催化床可維持自然,不用外加熱,燃燒后的尾氣一部份排出大氣,大部份送往吸附床,用于活性炭的脫附再生。這樣可能滿足燃燒和脫附所需熱能,達到節能的目的,再生后的活性炭可用于下次吸附;在脫附時,凈化操作可用另一個吸附床進行,既適合于連續操作,也適合于間斷操作。
三、RCO有機廢氣處理設備優點
1、該廢氣處理環保設備設計合理、用材獨特、性能穩定、操作簡便、安全可靠、節能省力,無二次污染。設備占地面積小、重量輕。吸附床采用抽屜式或裝填式結構,裝填方便、便于更換。
2、采用新型的活性炭吸附材料—蜂窩狀活性炭與粒狀相比具有優越的動力學性能。極適合于大風量下使用。
3、催化燃燒室采用陶瓷蜂窩體的貴金屬催化劑,阻力小,活性高。當有機蒸汽濃度達到2000ppm以上時,可維持自燃。
4、耗電量小,由于床層阻力小,用低壓風機就可以,不但耗電少而且噪音小,排風機功率見附表。
催化燃燒時,需電加熱起動。有機物在催化床催化燃燒一開始,其燃燒熱可足以維持其反應所需溫度,此時電加熱自行停止,起動電加熱時間大約1小時左右,起動時所需功率見附表。
5、吸附有機物廢氣的活性炭床,可用催化燃燒后的廢氣進行脫附再生,脫附后的氣體再送催化燃燒室進行凈化,不需外加能量,運轉費用低,節能效果顯著。
RCO有機廢氣處理設備定制生產,廣東翌駿環保,多年東莞工業有機廢氣處理環保工程公司,承接RCO、RTO、生物法、塑膠廢氣處理設備、紫外光除臭凈化塔等廢氣處理環保設備定制生產,同時提供東莞環評、環保驗收、排污許可證等環保手續 辦理服務,如果您需定做RCO有機廢氣處理設備,歡迎來電翌駿環保咨詢了解。
公司
優勢
專注環保
質量過硬
售后服務
專業技術團隊,24小時快速響應機制
保修期內外,專業施工團隊現場更換耗材
上門協助填寫環保相關材料,審批手續快
聯系
翌駿